
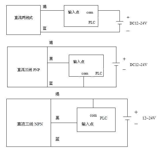
介紹:"
"
  接近開關是一種無需與運動部件進行機械直接接觸而可以操作的位置開關,當物體接近開關的感應面到動作距離時,不需要機械接觸及施加任何壓力即可使開關動作,從而驅動直流電器或給計算機(plc)裝置提供控令。
"
"
  接近開關是種開關型傳感器(即無觸點開關),它既有行程開關、微動開關的特性,同時具有傳感性能,且
動作可靠,性能穩定,頻率響應快,應用壽命長,抗干擾能力強等、并具有防水、防震、耐腐蝕等特點。"
"




接近開關的選型
對于不同的材質的檢測體和不同的檢測距離,應選用不同類型的接近開關,以使其在系統中具有高的性能價格比,為此在選型中應遵循以下原則:
1.當檢測體為金屬材料時,應選用高頻振蕩型接近開關,該類型接近開關對鐵鎳、A3鋼類檢測體檢測最靈敏。
對鋁、黃銅和不銹鋼類檢測體,其檢測靈敏度就低。
2.當檢測體為非金屬材料時,如;木材、紙張、塑料、玻璃和水等,應選用電容型接近開關。
3.金屬體和非金屬要進行遠距離檢測和控制時,應選用光電型接近開關或超聲波型接近開關。
4.對于檢測體為金屬時,若檢測靈敏度要求不高時,可選用價格低廉的磁性接近開關或霍爾式接近開關。